Вопрос об увеличении единичной производительности осветлителей решался путем соответствующего изменения их конструктивных размеров, числа шламоприемных труб и подводящих патрубков в воздухоподогревателе. Наряду с упрощением конструкции (уменьшение числа подводящих сопл, отказ от горизонтальной смесительной решётки) появлялись новые устройства (регулирование скорости ввода воды в зону смешения). Изменялась конфигурация осветлителя с целью отказа от суженной цилиндрической части и возврата к ней для создания более высоких скоростей в зоне формирования шлама. Здесь рассмотрена возможность увеличения единичной производительности осветлителей путем совершенствования схем дозирования реагентов и отдельных узлов осветлителей для предотвращения попадания воздуха в зону осветления и интенсификации процесса отвода шлама.
Режим работы осветлителя зависит от эффективности выделения воздуха в воздухоотделителе. Как показывает опыт эксплуатации, эффективность выделения зависит от способа подачи воды в воздухоотделитель. Нормальное удаление воздуха из воды при вводе её в воздухоотделитель через воронку (одну или несколько), верхний срез которой расположен на уровне ocи отверстий водосборного желоба (согласно типовому проекту), достигается, если нисходящая скорость воды в воздухоотделителе не превышает 38 м/ч. Подвод через переливную воронку, расположенную над поверхностью воды в воздухоотделителе, позволит получить аналогичные результаты при линейной нисходящей скорости воды 100 м/ч. Наличие в водяном объеме воздухоотделителя предохранительной решетки, чаши или другого рода устройства снижает эффективность удаления газов из обрабатываемой воды вследствие того, что они вызывают местные увеличения нисходящей скорости.
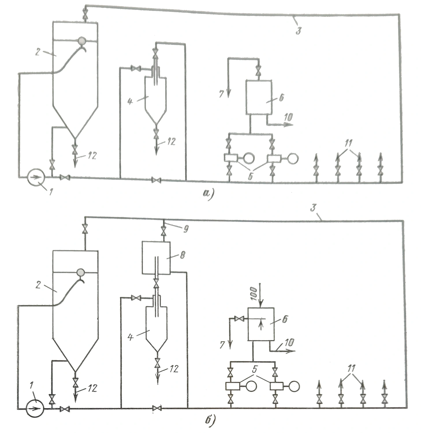
Из-за существующих сложностей по размещению насосов, дозирующих известковое молоко, в непосредственной близости от мешалок на некоторых электростанциях используется следующая схема подвода реагента в осветлители (см. рисунок а). Циркуляционными насосами 1 известковое молоко постоянно перемешивается в мешалке 2 и прокачивается по циркуляционному контуру 3. На напорной части последнего установлен гидроциклон 4. Очищенное от взвеси известковое молоко забирается из контура насосами-дозаторами 5 и через воздушные колпаки 6 подается в соответствующие осветлители, а избыток в известковую мешалку. Эксплуатация такой схемы приводит к износу сальников циркуляционных насосов, а это сопровождается присосом воздуха, который поступает в контур. Воздух из контура забирается насосами-дозаторами и подается в воздушные колпаки. После заполнения колпаков воздухом последний поступает в осветлители. При этом за счет попадания воздуха во всас насосов-дозаторов происходит нарушение дозы реагента. Продувка воздушных колпаков способствует нарушению дозировки. После продувки воздушного колпака через воздушник 7 возникают гидроудары в напорном трубопроводе. По мере накопления воздуха в воздушном колпаке гидроудары ослабевают до полного исчезновения.
Длительная работа осветлителя с производительностью больше номинальной приводит к увеличению высоты шламового фильтра. Постепенное накопление шлама в зоне осветления происходит вследствие того, что количество отводимого из нее осадка меньше образующего.
Проведенные исследования и наладка осветлителей (см. ниже) позволяют высказать следующие положения. Если подвод воды в воздухоотделитель организовать таким образом, чтобы верхняя кромка подводящего патрубка была расположена под уровнем воды, а скорость в выходном сечении патрубка больше 2,5 м/с, то струя будет подниматься на поверхность, создавая вокруг себя циркуляцию поверхностного слоя, способствующую более эффективному удалению воздуха из воды. Это позволит увеличить скорость нисходящего движения волы в воздухоотделителе до 150 м/ч. При снижении скорости в выходном сечении подводящего патрубка до 2 5 м/с скорость нисходящего движения воды в воздухоотделителе должна быть не больше 100 м/ч, а верхняя кромка подводящего патрубка должна быть над поверхностью воды.
Для предотвращения попадания воздуха во всас насосов-дозаторов целесообразно на напорной части контура установить воздухоотделитель 8 (см. рисунок б). Выделение воздуха будет наиболее полным, если воздухоотделитель установить над гидроциклоном таким образом, чтобы его входной патрубок являлся выходным патрубком последнего. Скорость нисходящего движения известкового молока в воздухоотделителе должна составлять не более 38 м/ч. Воздушник 9 воздухоотделителя постоянно должен быть открытым и сведен в известковую мешалку.
Для предотвращения гидроударов продувку воздушного колпака необходимо организовать так, чтобы в последнем всегда имелась воздушная подушка высотой не менее 100 мм, т. е. воздушник выполнить на 100 мм ниже верхнего днища колпака. Воздушные колпаки насосов-дозаторов коагулянта целесообразно выполнить аналогично.
Для обеспечения нормального режима осветления при производительности больше номинальной необходимо интенсифицировать процесс отвода шлама из зоны осветления. Увеличение непрерывной продувки предотвращает накопление шлама, но снижает экономичность процесса. Поэтому целесообразно рассмотреть возможность интенсификации шламоотвода без увеличения процента продувки. Для этого необходимо добиться увеличения содержания шлама в отводимой в шламоуплотнитель воде. Это возможно, если верхняя кромка шламоприёмных окон расположена незначительно выше верхней границы шламового фильтра, а их высота будет минимальной. Максимальная концентрация шлама в отводимой воде будет равна его концентрации в верхней части шламового фильтра. Учитывая, что увеличение скорости восходящего движения воды в зоне шламообразования (что происходит при увеличении производительности) приводит к увеличению скорости осаждения шлама в фильтре, можно увеличить скорость восходящего движения воды в шламоуплотнителе. Увеличение размера «отсечки» и пределов её регулирования может быть достигнуто, если понизить уровень места врезки (и ось верхнего сечения) трубопровода возврата осветленной воды в распределительное устройство.
Увеличение производительности осветлителя до максимально допустимых значений может сопровождаться переливом осветленной воды через борт водосборного желоба. Для устранения этого явления необходимо соответствующее увеличение диаметра отверстий в нём.
С учётом того, что наличие дефектов (щели, открыт лаз) в дренажной решётке не приводит к ухудшению режима работы осветлителя, при условии налаженного режима известкования воды и хорошем состоянии водосборного желоба распределительная решетка становится излишней.
На Троицкой ГРЭС установлены два осветлителя (№ 1 и 2) конструкции ЦНИИ МПС производительностью по 200 т/ч и осветлитель конструкции ВТИ (№ 3) номинальной производительностью 230 т/ч.
В соответствий с изложенным выше материалом все осветлители и схемы дозирования реагентов были реконструированы. В технологическую схему дозирования известкового молока (рисунок) включен воздухоотделитель, а воздушники воздушных колпаков врезаны на 100мм ниже верхнего днища. Подвод обрабатываемой воды в воздухоотделители осветлителей в № 2 и 3 организован через воронки, верхняя кромка которых всегда находится выше уровня воды в воздухоотделителях. Подвод воды в воздухоотделитель диаметром 1,6 м осветлителя № 1 осуществляется таким образом, что при скорости нисходящего движения воды в воздухоотделителе до 100 м/ч верхняя кромка подводящего патрубка находится над поверхностью воды. При скорости нисходящего движения воды больше 100 м/ч верхняя кромка подводящего патрубка затапливается, в ее выходном сечении скорость движения воды больше 2,5 м/с. Чаши и предохранительные решётки из воздухоотделителей удалены. Горизонтальный участок трубопровода возврата осветленной воды с задвижкой и место врезки в распределительное устройство выполнены на 150 мм ниже оси отверстий водосборного жёлоба. Два верхних и один нижний ряды шламоприёмных окон осветлителя № 2 заглушены и в дренажной решётке выполнены отверстия диаметром 200 мм из расчёта 4 шт. на 1 м2 решётки.
В период проведения испытаний поступление воздуха в зону осветления и возникновения гидроударов в напорном трубопроводе насосов-дозаторов не наблюдалось. Режим работы осветлителей при производительности 300 т/ч характеризовался следующими показателями: содержание шлама в контактной среде колебалось в пределах 11 — 12% и не увеличивалось в течение длительного времени эксплуатации; скорость осаждения шлама в фильтре составляла 1,66—1,79 см/с; стабильность осветленной воды 0,05 мг-экв/кг. Эффект известкования показан в таблице.
| Тип воды | Жёсткость, мг-экв/дм3 | Щёлочность общая, мг-экв/дм3 | Железо, мг/дм3 | Взвешеные вещества, мг/дм3 | Окисляемость, мгО/дм3 | Прозрачность по кольцу, см |
|---|---|---|---|---|---|---|
| Исходная | 6,9-4,7 | 3,6 | 1,7-0,4 | 24,6-4,8 | 8,8-5,7 | 13-54 |
| Осветлённая | 3,4-2,2 | 0,8 | 0,17-0,14 | 3,1-1,5 | 2,9-2,5 | 100 и более |
В результате проведения данной работы на Троицкой ГРЭС производительность предочистки увеличилась с 630 (2X200+230) до 900 т/ч (3X300), что позволило отказаться от сооружения дополнительного осветлителя при расширении электростанции.
